近日,宁夏回族自治区生态环境厅发布了宁夏瑞泰科技股份有限公司10万吨/年HDI及18万吨/年光气改扩建项目(一期)环境影响报告书受理的公示。

据环评文件内容显示,项目总建设规模为年产10万吨 HDI、10万吨HDI三聚体、18万吨光气、副产29万吨/年30%盐酸。项目分三期建设,本项目为一期工程,将年产3万吨光气扩建至年产5万吨。
项目由来

宁夏瑞泰科技股份有限公司创建于2010年,是江苏扬农化工集团有限公司投资新建的股份制子公司,坐落于宁夏回族自治区宁夏中卫工业园区,注册资金7500万元,占地3000亩,目前为中卫市招商引资最大的落户国有企业,是扬农集团在西部重点打造的又一个重要生产基地。
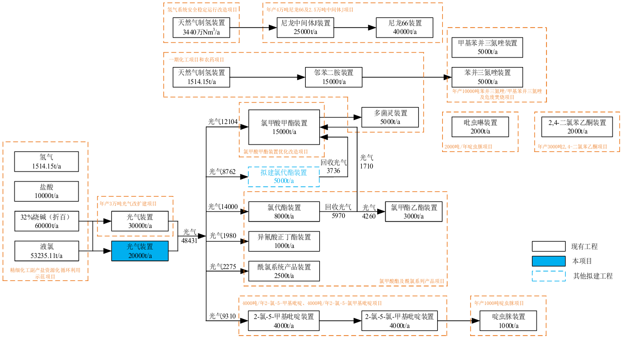
宁夏瑞泰科技股份有限公司自成立以来,依据当地的资源条件总体规划了农药、煤化工、新材料、新能源、苯下游衍生产品、天然气衍生产品等产品系列,分期进行建设,目前已建成光气、氯甲酸甲酯、多菌灵、甲基硫菌灵、邻苯二胺、啶虫脒、一氯、二氯、吡虫啉、精细化工副产业资源化、苯乙酮、氯甲酸酯及酰氯、尼龙66、生化装置及配套的公用工程。 光气,又称碳酰氯,是一种重要的有机中间体,在农药、医药、工程塑料、聚氨酯材料以及军事上都有诸多用途,亦是宁夏瑞泰科技股份有限公司产业链上游重要的有机原料。目前宁夏瑞泰科技股份有限公司已建成3万吨/年光气生产装置,根据下游产品生产需求,生产的光气直接采用管道输送至下游产品装置,不设贮存设施,不外售。
为了充分利用瑞泰公司拥有的宝贵的光气资源,提升产品市场竞争力,发展光气化产品是很有必要的。随着企业不断发展,光气下游产品链的不断延伸以及未来依托光气资源开拓下游新材料领域的战略规划,宁夏瑞泰科技股份有限公司于2026年1月取得了宁夏中卫工业园区管理委员会《宁夏回族自治区企业投资项目备案证》(项目代码:2109-640925-99-01 358011), 总建设规模为10万吨/年HDI、10万吨/年HDI三聚体、18万吨/年光气及副产29 万吨/年30%盐酸。根据《宁夏中卫工业园区总体规划(2019-2035年)(修编)环境影响报告书》及其审查意见(宁环函[2023]362号),该项目列入园区规划期内建设的重大项目。
现阶段,宁夏瑞泰科技股份有限公司光气下游产品的市场需求不断增高,现有3万吨/年光气产能已不能满足产品满负荷生产,产能明显不足。且宁夏瑞泰科技股份有限公司目前正在同步推进“5000吨/年的氯代酯扩建项目”,需要配套新增相应光气量。在此背景下,宁夏瑞泰科技股份有限公司根据目前下游产品及拟建产品的光气需求,迫切需要对现有光气装置进行改扩建,新增2万吨/年光气产能,并新增光气催化脱硫设施进一步提升光气品质。在此背景下,本次拟实施10万吨/年HDI及18万吨/年光气改扩建项目一期工程。
项目概况
项目概况项目名称:10万吨/年HDI及18万吨/年光气改扩建项目(一期)
建设单位:宁夏瑞泰科技股份有限公司
建设性质:扩建
建设地点:宁夏中卫工业园区
项目投资:投资估算总额为974.30万元,其中环保投资61万元,占总投资的6.26%
项目占地:项目于现有厂区内建设,无新增占地,占地类型为工业用地
建设规模:根据宁夏中卫工业园区管理委员会《宁夏回族自治区企业投资项目备案证》(项目代码:2109-640925-99-01-358011),总建设规模为年产10万吨 HDI、10万吨HDI三聚体、18万吨光气、副产29万吨/年30%盐酸。项目分三期建设,本项目为一期工程,将年产3万吨光气扩建至年产5万吨。
根据国家履行禁止化学武器公约工作办公室文件,禁化武办发[2022]139号《国家禁化武办关于宁夏瑞泰科技股份有限公司扩建监控化学品生产设施的批复》,同意宁夏瑞泰科技股份有限公司在宁夏中卫工业园区精细化工区将第三类监控化学品光气生产设施的产能从3万吨/年扩建至18万吨/年。
产品方案:

本项目建设后全厂产业链关系及光气消耗情况图:
